展位预订:021-3114 8748
参观/媒体联系:13601815988
QQ:2463282767
邮箱:artsexpo@sgexpo.cn
公海彩船官方网站
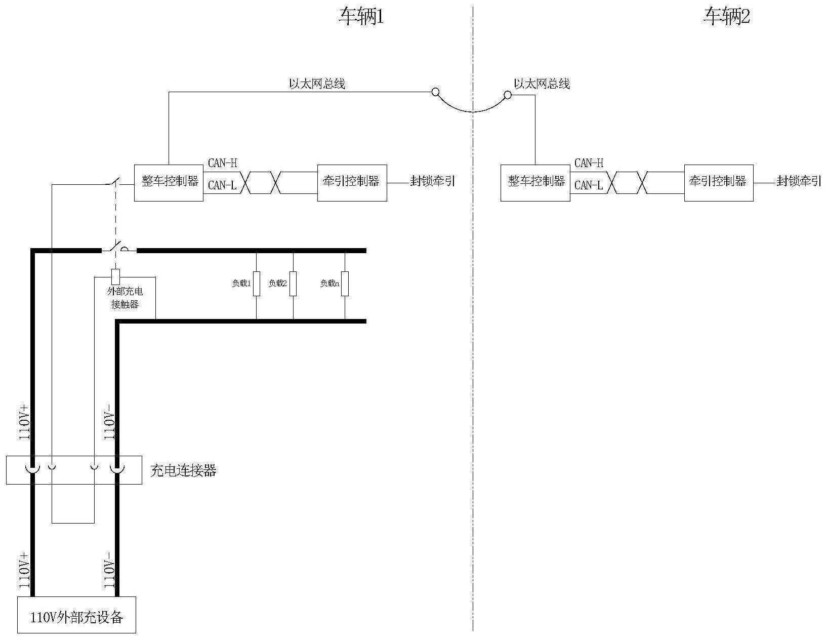
消息 据国家知识产权局公告,比亚迪股份有限公司申请一项名为“轨道列车牵引方法、装置及轨道列车“,公开号CN117984864A,申请日期为2022年10月。
专利摘要显示,本发明公开了一种轨道列车牵引方法、装置及轨道列车。所述装置包括:外部充电接触器,所述外部充电接触器包括线圈和第一触点开关,在所述线圈处于通电状态时所述第一触点开关闭合;整车控制器,与所述第一触点开关的第一端连接;牵引控制器,与所述整车控制器连接;充电连接器,与所述第一触点开关的第二端和所述线圈连接,用于接收外部充电电压;所述整车控制器用于判断所述轨道列车是否处于充电状态,在所述轨道列车处于充电状态的情况下,向所述牵引控制器发送牵引封锁信号;所述牵引控制器在接收到牵引封锁信号的情况下,控制所述轨道列车禁止牵引启动。
扫码加入交流群